一、概述
DW8-35高壓多油斷路器系三相交流50Hz戶外高壓電器設備,配用CD11-Ⅺ型直流電磁操動機構,適用于35kv輸配電系統的控制和保護。每臺產品只能附裝兩種CT(型號、電流比規格都完全相同時才是同一種CT),數量最多為12只。
二、主要技術參數
|
項目 |
單位 |
數據 |
|
額定電壓 |
KV |
35 |
|
額定工作電壓 |
KV |
40.5 |
|
額定電流 |
A |
1000 |
|
額定開斷電流 |
KA |
16.5 |
|
額定開斷容量 |
MVA |
1000 |
|
額定關合電流(峰值) |
KA |
41 |
|
動穩定電流(峰值) |
KA |
41 |
|
4秒熱穩定電流 |
KA |
16.5 |
|
自動重合閘無電流間隔時間 |
S |
0.5 |
|
額定操作循環 |
|
分0.5s-合分-180s-合分 |
|
機構額定合閘電壓(直流) |
V |
110/220 |
|
機構合閘電流 |
A |
200、100 |
|
機構額定分閘電壓(直流) |
V |
110/220 24/48 |
|
機構分閘電流 |
A |
5/2.5 37/18.5 |
|
瓷套泄漏比 |
cm/kv |
2.5 |
|
重量(無油) |
Kg |
1470 |
|
油重 |
kg |
380 |
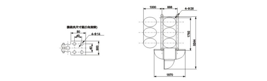
三、外形及安裝尺寸

推薦資訊 / Recommended News
- 2022-08-24 持久淺談真空斷路器的理倫
- 2022-08-24 持久淺淡真空斷路器
- 2022-08-24 智能真空斷路器的技術問題解答
- 2022-08-24 ZW32真空斷路器核心作用
- 2022-08-24 真空斷路器比較難處理的問題
- 2022-08-24 高壓真空斷路器的維護安裝
- 2022-07-23 真空斷路器壽命是哪些因素影響的
- 2022-07-23 真空斷路器跳閘次數多有沒有影響
- 2022-07-23 真空斷路器試驗過程中的事項
- 2022-07-23 真空斷路器原則和功能的研究范圍
樂清市持久電氣有限公司
收藏本站
聯系持久







